早在100多年前,臭氧就已經開始用于食品的消毒殺菌。迄今為止,臭氧已被廣泛應用于空氣滅菌、原料清洗、飲用水消毒等領域,臭氧的應用已先后被多個國家認可[1]。1995年,日本將臭氧歸類于“已存在添加劑名單”,法國公開臭氧規則特別核準,臭氧在水溶液中可漂白魚類肉髓質部分;1996年澳大利亞食品標準法案包括使用臭氧為“食品加工適當輔助”;1997年,美國食品與藥物管理局(FDA)僅批準臭氧應用于瓶裝水及其生產線消毒,電力研究院(FPRI)組織食品界的科學和技術專家委員會發布公告,明確臭氧儲藏食品屬于“GRAS”狀況,即“一般認為安全”;FDA于 2001 年將臭氧列入可直接與食品接觸的添加劑范圍。
目前,全球食品安全面臨的 很大問題是微生物污染,臭氧因其對包括細菌芽孢在內的各類微生物有極佳的殺滅效果,且滅菌過程無溫變、無殘留,因而受到學術界和企業界的關注。
但是,由于臭氧在常溫下極不穩定,其半衰期在潔凈空氣中僅有25~30 min,在5 ℃水中半衰期為150.7 min,所以必須即制即用[2-3]。而且,現有的高頻高壓電暈法生產臭氧的條件比較苛刻(干燥、低溫、純氧等),產生的臭氧氣體純度通常僅有3%~6%,即使在純氧、低溫的制備條件下,其純度也僅有10%,且耗電量極大,生產成本高昂;加之臭氧在水中的溶解度不高,氣—液混合效率大多在30%左右,所制出的臭氧水濃度極低,往往達不到食品保鮮或生產過程所需要的濃度[4-5]。更為致命的是,以干燥空氣作為介質的臭氧生產過程中往往會伴隨著氮氧化合物的產生,氮氧化合物是B類致癌物,并會長期蓄積在人體內引發癌癥[6]。食品生產過程中,車間的空氣往往濕度較大,更是嚴重影響臭氧的生產效率,增大氮氧化合物的含量。這是基于傳統高頻高壓電暈法的臭氧技術作為綠色冷殺菌技術在食品保鮮和食品生產中的推廣應用的技術瓶頸。
20世紀30年代,科學家發現臭氧在冰中能以穩定的形式存在,能延長臭氧的半衰期[7-8]。但由于臭氧水制成臭氧冰后其濃度僅能保留10%~20%,所以要生產出實際生產中需要的高濃度臭氧冰的前提是需要超高濃度臭氧水[9]。但囿于臭氧生產技術,有關臭氧冰應用始終未能實現,僅有少數實驗室進行相關研究。20世紀80年代,擁有自主知識產權的國產低壓電解式臭氧發生技術的誕生,為臭氧的應用打開了一扇大門[10]。低壓電解式臭氧機原理如圖1所示(由武漢威蒙環保技術有限公司提供),電極反應式如式(1)~(3)所示。
陽極反應式:![]()
(1)
陰極反應式:2H++2e-=H2,
(2)
總反應式:![]()
(3)
圖1 電解式臭氧機原理圖
Figure 1 Schematic diagram of electrolytic ozone machine
該技術是通過陰、陽電極電解純水連續制取臭氧,所產生臭氧純度可達25%以上,且不含氮氧化合物,設備簡單可控,能耗低,并有成熟的配套技術(高效氣—液混合技術、臭氧回收分解、氫氣分解等),使得高濃度臭氧水的制備成為現實[11]。由高濃度臭氧水冷凍制成的臭氧冰可用于水果、海鮮、肉類等生鮮食品的保鮮儲運,在儲運過程中臭氧冰緩慢釋放臭氧,在殺滅或抑制微生物的同時,可鈍化多酚氧化酶,分解果蔬呼吸產生的乙烯,從而達到綠色保鮮的目的[12-13]。
本文擬結合近年來國內外有關研究報道,闡述臭氧生產技術、臭氧水制作過程的影響因素、臭氧冰制備工藝等研究成果,以及臭氧冰在食品保鮮中的應用研究成果,為臭氧冰在食品保鮮中的開發利用提供歸納性參考,旨在吸引更多的科研工作者和企業技術研發人員關注并參與這一課題,將臭氧冰冷殺菌技術打造成食品生產及保鮮儲運的利器。
在空氣中,臭氧穩定性極差,可分解為氧氣,溫度越高,濕度越大,分解越快。臭氧的熔點為-192.5 ℃,沸點為-111.9 ℃,高濃度的臭氧呈微藍色。臭氧的氧化電勢為2.7 V,是自然界中存在的僅次于氟(3.03 V)的強氧化劑,相同濃度下臭氧殺菌能力為氯化物的600倍[14]。臭氧可微溶于水形成強氧化劑,其溶解度是氧氣的13倍,空氣的25倍[15]。臭氧具有青草的味道,吸入少量對人體有益,吸入過量會刺激呼吸道,國際臭氧協會安全標準為在0.01 mg/kg濃度可接觸10 h。臭氧的應用簡史見表1。
表1 臭氧在水處理和食品領域應用簡史[1]
Table 1 Brief history of ozone use for water and food products

如今,臭氧的使用正在穩步取代傳統的殺菌技術,如氯、蒸汽或熱水等。在食品加工領域,臭氧具有安全、經濟環保和無化學殘留等優勢,必將在食品安全管理方面得到長足的高速發展。
臭氧分子的殺菌機理通常是通過生物、化學、物理多方面的綜合作用,利用生物氧化作用破壞微生物的膜結構來實現的[12]。殺菌機理如下:
(1) 臭氧分子與細菌細胞壁的脂類雙鍵發生氧化反應,穿入菌體內部,與脂多糖和脂蛋白相作用,改變細胞通透性,胞內物質外流,以致細菌溶解死亡。
(2) 臭氧分子作用于胞內的核物質,尤其是核酸中的胸腺嘧啶、鳥嘌呤和尿嘧啶,從而破壞DNA和RNA,導致新陳代謝紊亂,直至死亡。
(3) 臭氧分子氧化分解胞漿內的GPDH,影響糖酵解途徑,破壞細菌的物質代謝及生長繁殖過程;同時由于微生物的酶系統中富含巰基,臭氧進入細胞內部后極易與巰基發生氧化反應,生成醛類,從而使微生物快速失活。
所以,臭氧殺菌的過程中具有廣譜特性,能夠殺滅包括革蘭氏陽性(如金黃色葡萄球菌)和革蘭氏陰性細菌(如小腸結腸炎耶爾森菌),甚至可以輕松地殺滅耐高溫的芽孢桿菌,見表2所示。
表2 臭氧水處理不同時間的滅菌效果比較†
Table 2 Effect of ozone water treatment time on sterilization effect (ln)

† 采用武漢威蒙環保技術有限公司臭氧水機制備,臭氧水濃度為(18.0±0.5) mg/kg,流動載體清洗;該檢驗數據由湖北省疾控中心出具。
臭氧在水中的溶解度與水溫、pH、氣體壓力、水的純度及與水的接觸時間等因素有關。理論上,純臭氧在0 ℃ 水中的溶解度可達1 372 mg/kg[16];但在實際應用中,由于臭氧發生器輸出的臭氧氣體中混合著氧氣或空氣,導致臭氧在水中的溶解度大幅降低。Katzenelso等[17]發現水中臭氧氣泡越小,與水的接觸面越大,越有利于臭氧的溶解穩定性,當氣泡直徑≤2 μm時,臭氧在水中能達到 很優的溶解效果。
水溫是影響臭氧溶解度的主要因素。Nagarkatti等[18]發現臭氧溶解速率隨著混配水溫的上升而下降,當水溫在0.5~43.0 ℃時,溶解速率和水溫呈負相關關系。王華然等[19]考察水溫對臭氧溶解能力的影響,表明低溫有利于臭氧的溶解,且水溫是影響臭氧在水中溶解能力和半衰期的主要因素;進而利用4 ℃的去離子水(pH=6.5)調節水溫,發現隨著水溫的升高,水中臭氧濃度快速降低,0 ℃水中的臭氧半衰期為40 min,40 ℃時降低為3 min。
水質也是影響臭氧溶解度的重要因素。Staehelin等[20]發現水的純度越高,臭氧的溶解度越高,因為在水溶液中臭氧會以游離態與有機化合物反應,從而加速臭氧的降解。Tomiyasu等[21]發現臭氧在水中會不斷降解,在20 ℃蒸餾水中臭氧半衰期為20~30 min,水質越純凈,水中的臭氧的穩定性越好。
水的pH值對臭氧溶解度的影響非常微妙。方敏等[22]發現臭氧在酸性溶液中更穩定,當pH=3時,穩定性 很佳,但當pH<3時,由于酸的催化作用臭氧的分解反而加快,而堿性環境下,由于OH—的催化作用,臭氧極易分解。此外,本課題組在試驗過程中發現將臭氧水—臭氧氣體進行循環混合可以顯著提高臭氧水中臭氧濃度,第一次循環可使臭氧濃度提升30%左右;通過對臭氧水制備條件(水流量、水溫、水質以及添加物等)優化,可制成濃度達50 mg/kg以上的臭氧水,將其置于-78 ℃超低溫冰箱制取的臭氧冰中臭氧濃度高達12 mg/kg。
早期,鮭魚和魷魚是美國及海外地區主要的漁業資源,人們為了提高魚類的貨架期,開始設想臭氧冰對新鮮魚的保鮮,初期試驗是采用塑料瓶盛裝臭氧水置于-80 ℃ 下冷凍成臭氧冰,其在熱碘化鉀溶液中融化散發出臭氧的特殊氣味,如此發現臭氧在冰中能夠穩定存在,并隨著冰塊融化緩慢釋放[23]。刁石強等[24]發現當水的pH=4.0,水溫接近0 ℃,臭氧氣體流量2.5 L/min,混合泵出水壓力0.2 MPa的條件下進行循環混合,能制出含臭氧115.3 mg/kg的高濃度臭氧水,然后用快速制冰機可制出含臭氧量高達16.7 mg/kg的臭氧冰。臭氧冰在-18 ℃ 的貯藏過程中,初始時冰中臭氧濃度會有明顯的降低,而貯藏5~30 d時,冰的臭氧濃度基本能維持穩定不變。賈凝等[25]發現水溫越低,臭氧水凍結速率越快,臭氧的損失越小,用液氮(-196 ℃)制備的臭氧冰濃度 很高;并且臭氧含量越高的臭氧冰,常溫下釋放的臭氧濃度也越高。郭淮銓[26]向裝有超純水的5 L密閉容器通入流量為0.5 L/min臭氧氣體5 min,可制得臭氧水濃度 很大為20.8 mg/kg,用制冰模具迅速置于-50 ℃低溫速凍30 s,制得臭氧冰中臭氧濃度 很大可達18.0 mg/kg,可用于治療口腔疾病、感染類皮膚病等。張旭[27]將流速為2 t/h 的低溫水(3 ℃)與流速為40 g/h的臭氧在0.45 MPa 的壓力下充分混合制成臭氧水,使用臭氧濃度在線監測傳感器調整臭氧發生器的驅動電流和驅動頻率,使臭氧水中臭氧濃度保持在149~150 mg/kg;預先制成的臭氧水輸入冷凍模具中,在-10 ℃溫度的冷凍設備中進行初步成型,使其表面在120 s內快速形成臭氧冰膜,膜的體積占臭氧水總體積的3%,再將初級臭氧冰輸送至另一冷凍設備中,在低于-20 ℃下冷凍2 h,然后在-25 ℃下冷凍1 h進行包裝, 很后在-30 ℃下冷凍5 h形成成品臭氧冰,該臭氧冰中臭氧濃度為13~14 mg/kg。
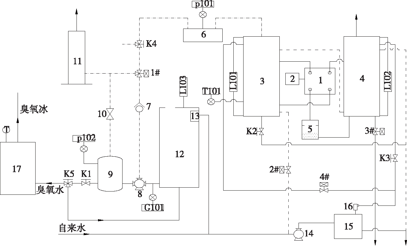
目前,較為成熟的臭氧冰制備技術是用低壓電解水產生高濃度、高純度臭氧氣體,再將臭氧與水混合成臭氧水,利用低溫設備冷凍成臭氧冰,工藝流程如圖2所示。這其中臭氧水冷凍成臭氧冰的方法比較單一,一種是將臭氧水連接快速制冰機,直接產出臭氧冰,這種快速制冰機選材需要對臭氧具有良好的抗性(如氟材料、SS304不銹鋼、鈦鋼等);另一種是把預制的臭氧水裝入容器內密封,然后置于低溫環境下速凍(如液氮、低溫乙醇、超低溫冰箱或冷庫等)。

1. 臭氧發生堆 2. 直流恒流電源 3. 陽極罐 4. 陰極罐 5. 陽離子樹脂罐 6. 分配器 7. 四氟單向閥 8. 氣液混合泵 9. 混合罐 10. 氣液分離閥 11. 臭氧催化分解塔 12. 水箱 13. 全自動水位控制閥 14. 隔膜增壓泵 15. 純水機 16. 電導率儀 17. 制冷設備 18. 流量調節閥(K1) 19. 手閥(K2、K3) 20. 四氟三通閥(K4、K5) 21. 水罐液位(L101、L102) 22. 水箱低位浮球(L103) 23. 流量變送器(G101)
圖2 臭氧冰制備工藝流程圖
Figure 2 Flow chart of ozone ice preparation process
除了將預先制成的臭氧水利用低溫設備凍結成臭氧冰外,奧山純一等[28]提供了臭氧冰制備工藝的另一種思路,該團隊先制作包含氧氣氣泡且密度為550~910 kg/m3 的冰,再利用波長為180~242 nm的紫外線對所制作的冰塊照射,使冰中的氧氣臭氧化制成臭氧冰。除此之外,還可以考慮臭氧與其他技術結合,拓展臭氧冰的應用范圍。例如,流化冰具有快速降溫的效果,但使用期間易受到水產品表面微生物的交叉污染,而將流化冰與臭氧結合,可以充分利用流化冰的降溫功能和臭氧的殺菌效果。
臭氧冰在其融化過程中緩慢釋放臭氧,對魚、蝦等體表細菌的生長產生抑制作用,從而在水產品保鮮中得到應用。Gelman等[29]使用臭氧預處理活羅非魚,使其貨架期延長了12 d,并且在0 ℃下儲存30 d能明顯改善羅非魚的質量特性。Blogoslawski等[23]研究發現通過2 mg/kg 的臭氧冰處理的墨魚和鮭魚6 d后,樣品細菌總數比普通冰降低了4 lg CFU/g。徐澤智等[30]用5 mg/kg 臭氧冰對南美白對蝦和羅非魚進行保鮮研究,發現其菌落總數比普通冰處理減少91%,且能減緩TVB-N的升高,保鮮期延長3~5 d。鄭明鋒等[31]在2 ℃條件下,用3.53 mg/kg 的臭氧冰保鮮魷魚,發現能有效減緩pH的回升,抑制細菌菌落總數的增加,感官品質明顯提升,延長貨架期4~5 d;同時發現,濃度為0.51 mg/kg的臭氧冰對魷魚的保鮮效果較普通冰差異不明顯。但是,黎柳等[32]比較0.89 mg/kg臭氧冰冰埋和普通冰冰埋,發現在這個濃度下的臭氧冰能延長東海白鯧貨架期1~2 d。臭氧冰的使用不僅解決了臭氧的保存與運輸等問題,也為水產品保鮮提供了新的途徑[33]。
臭氧與流化冰的結合,可以充分發揮出這兩種技術各自的優勢。Chen等[34]將臭氧注入流化冰(水60%、冰40%)中,制成臭氧濃度為0.1 mg/kg的臭氧流化冰保鮮大頭魚,通過凝膠電泳和電鏡掃描結果,發現臭氧流化冰能夠有效地延遲大頭魚肌原纖維蛋白的降解和減少微結構的劣化,臭氧流化冰保鮮大頭魚的貨架期為18 d,比普通片狀冰和流化冰分別延長9,3 d。黃玉婷[35]比較了不同濃度的臭氧流化冰對梅魚的影響,發現用(0.82±0.04) mg/kg 的臭氧流化冰處理的梅魚pH值、TVB-N值、TBA值和POV值都處于較低水平,且能減緩梅魚的肌原纖維蛋白的鹽溶性、巰基含量和活性下降速率,臭氧流化冰處理的梅魚比碎冰處理延長貨架期9 d。Campos等[36-37]用臭氧流化冰(0.17 mg臭氧/kg,水60%、冰40%)分別對沙丁魚和比目魚(魚和冰的質量比為1∶1)進行冷藏保鮮(2 ℃),與流化冰和普通冰相比,臭氧流化冰可以減緩冷藏沙丁魚肉TVB-N值與TMA-N值的上升,其貨架期為19 d,分別比傳統冰和流化冰延長了11,4 d;臭氧流化冰處理還能明顯降低比目魚冷藏期間的菌落總數和TMA-N值,使其貨架期從7 d延長至14 d。Santiago等[38]采用同樣的方法保鮮帆鱗鲆,臭氧流化冰對樣品的菌落總數、pH、TVB-N、TMA-N等指標有顯著性影響(P<0.05),產品的冷藏貨架期從14 d延長至20 d。可見,將臭氧與流化冰結合用于水產品的保鮮不僅可以有效降低水產品的菌落總數,而且能夠延緩水產品貯藏過程中pH和TVB-N的上升,減緩其蛋白質的變性降解,抑制肌肉組織的劣變和質地軟化,保護蛋白質的空間結構不受破壞,有效保持感官品質,能顯著延長水產品的貨架期。
臭氧冰在果蔬保鮮中的應用主要采用臭氧冰膜包裹的方式,而臭氧冰膜的形成是通過將產品放入已制成的臭氧水中浸泡后取出,在其表面形成一層臭氧水水膜,再將其置于濕冷環境中又會迅速形成一層臭氧冰膜。
在水果類產品保鮮領域,王俠軼等[39]以冬棗為對象,發現2.0~3.0 mg/kg的臭氧冰膜包裹處理可抑制PPO活性的升高,推遲PPO活性高峰的出現,有效保持果實硬度和VC含量,顯著抑制總糖含量、乙醇含量的升高和果實的轉紅,從而延緩果實的采后衰老和酒化變軟,同時還可延緩營養成分的散失。張明等[40]以新鮮無花果為材料,在(-1.5±0.5) ℃條件下2.5 mg/kg臭氧冰膜處理能夠顯著提高POD、CAT和SOD的活性,抑制
產生速率,延緩H2O2和MDA含量的積累,從而降低無花果貯藏過程中活性氧的產生,延緩無花果的成熟和衰老。
在蔬菜保鮮領域,林道[41]以芹菜為試材,發現未處理前芹菜的大腸菌為23 000 CFU/g,用濃度為9.7 mg/kg的臭氧冰融化后的臭氧水浸泡30 min后,大腸菌僅剩140 CFU/g,降低了2個數量級。高元惠[42]以香菇為試材,使用(1.81±0.08) mg/kg的臭氧冰分別進行(26.0±1.0),(10.0±0.5),(0.0±0.5) ℃采后貯藏試驗,結果表明,3種貯藏溫度下,臭氧冰處理均能有效地抑制香菇的呼吸強度,延緩VC和TSS的下降及MDA、PPO活性和細胞膜透性的升高,很好地保持了香菇的鮮度,延緩菇體衰老。
可見,臭氧冰既可以起到為果蔬提供冷源的作用,又能緩慢釋放臭氧并利用其強氧化性,分解乙烯,抑制酶活性,殺滅微生物,從而延長果蔬貯藏期,具有雙重保鮮作用。
寇文麗等[43]以大骨雞為試材,發現臭氧會氧化雞肉脂肪,使得雞肉顏色變白,彈性變差,組織變粗,而R-多糖有利于雞肉顏色的保持,于是采用0.12% R-多糖(復合防腐劑)溶液浸泡雞肉120 s后,再用5 mg/kg的臭氧冰層雞肉層冰保鮮,樣品菌落總數可減少92.4%,降低了雞肉pH值,產品的貨架期延長2 d。楊靈玲等[44]將鮮切雞肉浸泡在含有30 g臭氧冰的復合保鮮劑(山梨酸鉀0.007 5%、丙酸鈣0.015%、R-多糖0.12%、尼森0.03%)中120 s,在(3.0±0.5) ℃下貯藏貨架期可達12 d。
臭氧冰在禽類產品保鮮中應用都結合了復合保鮮劑使用,但相關的研究和應用較少,這與臭氧對禽肉類的漂白作用和過度氧化有關。此外,臭氧處理禽肉類,不僅可以去除禽肉中的腥味血污雜質,還會降低肌肉中的血紅素,使得肌肉變白。但是在豬肉或牛肉中,在臭氧存在時肌肉中的亞鐵血紅素可被氧化為MetMb形成棕褐色;當肌肉中的還原性物質耗盡時,高鐵肌紅蛋白的褐色就成為主要色澤,所以減緩肉中氧合肌紅蛋白向高鐵肌紅蛋白的轉變,是保護色澤的關鍵所在[45]。
臭氧因其廣譜的殺菌性質,在食品保鮮中具有顯著優勢。臭氧冰以冰為載體,可使臭氧的半衰期有效延長,有望為臭氧冷殺菌技術應用提供新的思路。臭氧冰的制造成本低廉,且需求量極大,僅以浙江舟山漁港為例,遠洋捕撈每天制冰需求量就達到3 000 t,制取臭氧冰所需的成本僅比普通冰塊的生產成本增加70~80元/t。隨著中國速遞行業的發展,生鮮食品的物流已經比較成熟,其市場容量也在迅猛擴張,以臭氧冰替代冰袋,成本增加極少,但可以大幅度提高生鮮食品的保鮮質量,延長保質期;傳統海鮮餐飲門店也可以用臭氧冰替代普通碎冰,以延長海鮮的貨架期。但還需要更多的基礎研究和保鮮儲運工藝參數支撐,也需要相應的耐強氧化包裝材料以及低廉實用的保溫箱支撐。這方面的基礎研究尚處于起始階段,需要加大研究力度。
擁有自主知識產權的國產第三代低壓電解式高濃度臭氧生成技術及系列裝置的問世,使得臭氧冰技術從實驗室走向市場成為可能,但工業化生產臭氧冰的技術瓶頸在于缺乏專用、快速、連續的制冰機械,需要多學科聯合才能促使臭氧冰技術的應用得以推廣。
微生物污染是全球食品安全面臨的首要問題,臭氧以其強氧化性質可以輕易改變病毒及包括耐高溫的芽孢桿菌在內的微生物,而有望成為解決微生物污染的利器。但與所有的消毒技術一樣,臭氧也不是萬能的,需要與多種消毒技術聯合使用,建立以減菌化為目的的柵欄技術,確保食品安全。例如,臭氧冰與復合保鮮劑、流化冰、等離子、電解水等技術結合使用,可以拓寬臭氧冰應用領域途徑,進一步提升臭氧冰對食品應用保鮮的效果。
[1] AGNIESZKA J B, AGNIESZKA N, KRZYSZTOF S. Ozone in the food industry: principles of ozone treatment, mechanisms of action, and applications: An overview[J]. Critical Reviews in Food Science and Nutrition, 2018, 58(13): 2 176-2 201.
[2] 徐亞軍, 劉衡川, 谷素英, 等. 高濃度臭氧水穩定性及殺菌效果的試驗觀察[J]. 中國消毒學雜志, 2007, 24(1): 29-32.
[3] 練友玲, 鄧雪芹, 鮑艷. 臭氧自體血回輸在治療腦血管病中的臨床觀察[J]. 醫藥與保健, 2014, 22(1): 32-32.
[4] 岳朝松, 陳萬金, 儲金宇. 電暈放電法臭氧發生器電極的研究[J]. 高電壓技術, 2002, 28(6): 42-43.
[5] 李楠. 高濃度臭氧水制取方法的研究探討[J]. 中國科技縱橫, 2010(21): 45-46.
[6] 袁寶珊, 曹晉軍. 氮氧化物遺傳毒性和致癌性研究進展[J]. 環境研究與監測, 1998(1): 47-50.
[7] GUZEL-SEYDIM Z B, GREENE A K, SEYDIM A C. Use of ozone in the food industry[J]. LWT-Food Science and Technology, 2004, 37(4): 453-460.
[8] DLUGOKENCKY E J, RAVISHANKARA A R. Laborat-ory measurements of direct ozone loss on ice and doped-ice surfaces[J]. Geophysical Research Letters, 1992, 19(1): 41-44.
[9] 方榮楠. 臭氧冰的臭氧保存與殺菌特性[EB/OL]. (2010-12-04)[2018-08-15]. http://tech.newmaker.com/art_39888.html.
[10] 周元全, 潘棟梁, 王安國. PEM臭氧生成技術及其在食品工業中的應用[J]. 食品與機械, 2001(4): 39-41.
[11] 周元全. 一種質子交換膜型水電解制氧裝置: 中國, 204874763U[P]. 2015-12-16.
[12] 喬彩云, 李建科, 惠偉, 等. 臭氧技術及其在消毒殺菌和果蔬保鮮方面的應用研究進展[J]. 食品工業科技, 2012, 33(10): 432-435.
[13] 高鑫, 梅俊, 李博. 臭氧在食品工業中的應用研究進展[J]. 糧食與飼料工業, 2017, 12(2): 35-39.
[14] LEGRINI O, OLIVEROS E, BRAUN A M. Photochemical processes for water treatment[J]. Chemical Reviews, 1993, 93(2): 671-698.
[15] MEHLMAN M A, BOREK C. Toxicity and biochemical mechanisms of ozone[J]. Environmental Research, 1987, 42(1): 36-53.
[16] KHADRE M A, YOUSEF A E, KIM J G. Microbiological aspects of ozone applications in food: A review[J]. Journal of Food Science, 2010, 66(9): 1 242-1 252.
[17] KATZENELSON E, KLETTER B, SHUVAL H I. Inactivation kinetics of viruses and bacteria in water by use of ozone[J]. Journal, 1974, 66(12): 725-729.
[18] NAGARKATTI M G. Ozone in water treatment: Application and engineering[J]. Journal of Environmental Quality, 1991, 20(4): 881-883.
[19] 王華然, 王福玉, 李迎凱, 等. 臭氧在水中的溶解特性及其影響因素探討[J]. 中國消毒學雜志, 2009, 26(5), 481-483.
[20] STAEHELIN J, HOIGNE J. Decomposition of ozone in water in the presence of organic solutes acting as promoters and inhibitors of radical chain reactions[J]. Environmental Science & Technology, 1985, 19(12): 1 206-1 213.
[21] TOMIYASU H, FUKUTOMI H, GORDON G. Kinetics and mechanism of ozone decomposition in basic aqueous solution[J]. Chemischer Informationsdienst, 1985, 24(19): 2 962-2 966.
[22] 方敏, 沈月新, 方競, 等. 臭氧水穩定性的研究[J]. 食品科學, 2002, 23(9): 39-43.
[23] BLOGOSLAWSKI W J, STEWART M E. Some ozone applications in seafood[J]. Ozone Science & Engineering, 2011, 33(5): 368-373.
[24] 刁石強, 石紅, 郝淑賢, 等. 高濃度臭氧冰制取技術的研究[J]. 食品工業科技, 2011, 32(8): 242-245.
[25] 賈凝, 高元惠, 陳存坤, 等. 臭氧化冰的制備與保存初探[J]. 保鮮與加工, 2010, 10(5): 33-36.
[26] 郭淮銓. 醫用臭氧冰的制備方法: 中國, 104784202A[P]. 2015-04-28.
[27] 張旭. 一種工業化生產臭氧冰的方法: 中國, 205151769U[P]. 2016-07-27.
[28] 奧山純一, 濱野靖德, 松尾貴寬, 等. 臭氧冰制造方法及臭氧冰制造裝置: 中國, 102197270A[P]. 2009-10-23.
[29] S GELMAN A, SACHS O, KHANIN Y, et al. Effect of ozone pretreatment on fish storage life at low temperatures[J]. Journal of Food Protection, 2005, 68(4): 778-784.
[30] 徐澤智, 刁石強, 郝淑賢, 等. 用臭氧冰延長水產品保鮮期的試驗[J]. 制冷學報, 2008, 29(5): 58-62.
[31] 鄭明鋒, 杜文靜. 臭氧冰對魷魚保鮮效果研究[C]//2013年第五屆全冷凍冷藏產業(科技、管理、營銷)創新發展年會論文集. 北京: 冷凍冷藏委員會, 2013: 44-50.
[32] 黎柳, 謝晶, 蘇輝, 等. 臭氧冰與電解水冰處理延長鯧魚的冷藏貨架期[J]. 食品工業科技, 2014, 35(23): 323-328.
[33] 刁石強, 吳燕燕, 王劍河, 等. 臭氧冰在羅非魚片保鮮中的應用研究[J]. 食品科學, 2007, 28(8): 501-504.
[34] CHEN Jing, HUANG Ju, DENG Shang-gui, et al. Combining ozone and slurry ice to maximize shelf-life and quality of bighead croaker (Collichthys niveatus)[J]. Journal of Food Science & Technology, 2016, 53(10): 3 651-3 660.
[35] 黃玉婷. 臭氧—流化冰對梅魚保鮮效果的研究[D]. 舟山: 浙江海洋學院, 2014: 16-23.
[36] CAMPOS C A, LOSADA V. Evaluation of an ozone-slurry ice combined refrigeration system for the storage of farmed turbot (Psetta maxima)[J]. Food Chemistry, 2006, 97(2): 223-230.
[37] CAMPOS C A, OSCAR R, VANESA L, et al. Effects of storage in ozonised slurry ice on the sensory and microbial quality of sardine (Sardina pilchardus)[J]. International Journal of Food Microbiology, 2005, 103(2): 121-130.
[38] SANTIAGO P A, LOSADA V. On-board quality preservation of megri (Lepidorhombus whiffiagonis) by a novel ozonised-slurry ice system[J]. European Food Research and Technology, 2006, 233: 232-237.
[39] 王俠軼, 張子德, 劉曉軍, 等. 臭氧冰膜處理對冬棗生理品質的影響[J]. 食品工業, 2011(8): 84-86.
[40] 張明, 張子德, 寇天舒, 等. 臭氧冰膜處理對無花果采后活性氧代謝的影響[J]. 食品工業, 2013, 34(4): 6-9.
[41] 林道. 用臭氧冰塊對蔬菜進行消毒[J]. 現代食品科技, 1992(4): 60.
[42] 高元惠. 臭氧化冰及其在香菇保鮮中的應用研究[D]. 天津: 天津科技大學, 2009: 34-50.
[43] 寇文麗, 農紹莊, 潘肇儀, 等. 臭氧冰在大骨雞保鮮中的應用研究[J]. 食品科技, 2011, 36(4): 117-119.
[44] 楊靈玲, 農紹莊, 韓筱. 鮮切雞肉的保鮮工藝研究[J]. 食品工業, 2010, 31(3): 67-70.
[45] 葛長榮, 馬美湖. 肉與肉制品工藝學[M]. 北京: 中國輕工業出版社, 2005: 84-88.
E-mail:wangjh0909@163.com
黃壽恩(1967-),男,長沙理工大學,博士。
E-mail:285134426@qq.com
Copyright ? m.capitalvue.cn 北京同林臭氧實驗網 版權所有 非商用版本 備案號:京ICP備17038069-1號